产品目录
液体涡轮流量计
液体流量计
水流量计
油流量计
气体涡轮流量计
椭圆齿轮流量计
电磁流量计
涡街流量计
蒸汽流量计
孔板流量计
旋进旋涡流量计
热式气体质量流量计
转子流量计
浮子流量计
靶式流量计
气体流量计
超声波流量计
磁翻板液位计
浮子液位计
浮球液位计
玻璃管液位计
雷达液位计
超声波液位计
投入式液位计
压力变送器
差压变送器
液位变送器
温度变送器
热电偶
热电阻
双金属温度计
推荐产品
联系我们
- 金湖凯铭仪表有限公司
- 联系电话:15195518515
- 在线客服:1464856260
- 电话:0517-86801009
- 传真号码:0517-86801007
- 邮箱:1464856260@qq.com
- 网址:http://m.bhdmvez.cn
- 地址:江苏省金湖县理士大道61号
浅析DN80汽油流量表及其他自动化控制设备的维护技术
发布时间:2021-01-09 16:49:05??点击次数:2457次
摘要 :随着我国自动化技术的高速发展,企业生产线自动化程度越来越高,对自动化控制设备维护显得尤为重要,同时对自动化维护技术人员也提出了更高的要求。本文立足于此,就如何更好地维护自动化控制设备进行阐述,并提出相应检测与维护方法。
随着生产技术的进步,我国工业现代化正朝着自动化、智能化、信息化方向不断发展,工业自动化程度的高低不仅提高了生产效率,也提高了生产系统运行的经济性,企业对自动化控制设备的依赖程度也越来越高,所以掌握自动化控制设备维护技术成为电气技术人员必备技能。笔者根据多年从事自动化控制设备维护经验,主要从自动化控制设备故障判断、故障维修等方面展开阐述并总结自动化控制设备维护技术。
1 自动化控制设备
近年来,科技技术的发展使得工业领域上广泛使用自动化技术,很多自动化控制设备由于多种因素会出现各种各样的问题,因此需要对其进行保养和维护。选矿厂自动化控制设备主要包括UPS不间断电源、PLC及模块、DN80汽油流量表、变频器、传感器等仪器,每一种设备在自动化生产中发挥重要的作用,同时了解和掌握这些设备结构特点及性能特征,对维护技术的提高起到了关键作用。
2 自动化控制设备维护技术
(1)UPS不间断电源。随着大容量非线性设备及变频器在矿山的广泛应用,谐波电流对电网和供配电设施的污染日趋严重。为确保供电稳定性,在自动化控制系统中配置UPS不间断电源成为不可缺少的一部分。UPS不间断电源主要分为在线式和后备式,一般在自动化系统中配置在线式,其输出纯净线性电源,对?;ぞ躊LC等仪器设备工作的稳定性起了重要作用。在雷雨季节,虽UPS电源内部电路板有一定的防雷措施,但还需在UPS电源前端采用防雷器防止或减弱雷电损坏内部自身电路板。一旦UPS不间断电源发生故障,可利用UPS旁路功能切换到电网直接供电。检修故障的思路 :可先用万用表检测输入侧电源保险丝是否熔断,再检测电源逆变电路主板整流前的保险丝是否有故障。如检测保险丝完好,可深入检测电源控制主板上的整流二*管、场效应管、功率三*管等重要电源逆变器件。如使用年限较久可检测滤波电解电容容量是否下降或失效。所以遇到UPS电源故障不急于送到专业厂家维修,可先从简单故障排查入手,既节省了维修费用又为正常生产羸得了时间。
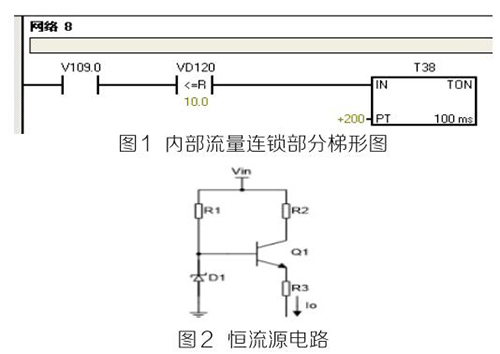
(2)PLC及模块。PLC及模块是自动化控制系统主要设备,且PLC及??槭粲诟呒筛呔艿缱由璞?,保持室内整洁舒适,可以提高自动化系统运行稳定性。PLC及??橛布诵锌煽?,内部控制程序是其控制核心软件,如PLC硬件出现故障或损坏一般直接更换,但原内部控制软件无法上传,整个控制系统成失控状态。所以其内部控制程序在调试验收合格后应及时备份并做好标记,为以后修复PLC故障提供保障。PLC系统的维护技术人员需掌握一定基础PLC控制逻辑原理,对准确判断PLC故障点有很大的帮助。例如选矿厂水泵房S7-200系列PLC自动抽水系统出现如下故障 :触摸屏能控制变频器启动水泵抽水,但在短时间内会自动停泵,导致无法正常抽水。通过故障现象可初步判断PLC及模块硬件设备正常,主要由于某个变量有问题导致连锁停机。打开备份PLC控制梯形图程序进行相关分析,原来是DN80汽油流量表瞬时流量数值做了连锁,其在一定时间内瞬时流量不大于10m 3 /h时,自动停泵,电磁流量模拟量输出电流值仅为4ma且无变化,确定DN80汽油流量表有故障??闪偈庇蔽蓿D饬磕?槭淙肽D獾缌髦?0ma~20ma之间一固定数值即可恢复正常运行。制作简单恒流源电路代替DN80汽油流量表输出的模拟电流量,实现解决水泵无法正常运行的故障。
如图1图2所示。PLC控制系统存在地环电流干扰、公共在线阻抗耦合干扰、磁场耦合干扰等,充分利用接地技术,结合正确的屏蔽,实现抑制和消除PLC控制系统中的大部分干扰问题,保证系统的安全运行。为防止环流等干扰,信号电缆的屏蔽线仅能在一端接地,否则可能会导致PLC通讯故障断续发生,检测硬件又无明显故障。例如磨浮选矿厂出现AB 1756-DNB DeviceNET总线??楸ㄍㄑ豆收螧US OFF,导致总线连接所有设备停止运行。
检查方法 :可热拔插???,检查故障是否消除,如无法消除则检查接地系统的*未终端匹配电阻是否脱落或损坏,并检测任意两个CAN-H(蓝色线)与CAN-L(白色线)接线端子间电阻在60Ω左右,同时检查接地线是否接触不良或松动。*后经检查终端接地线脱落导致系统故障,实践证明,良好的接地系统是保证PLC正常运行的基本条件。

(3)DN80汽油流量表。DN80汽油流量表是测量各类具有规定*小电导率的液体、泥浆量的计量设备,通过PLC组态软件将DN80汽油流量表的流量信号转为桌面实时显示流量数值,直观反映设备工作状态,满足生产需要。选矿车间AB电磁流量出现流量偏小、偏大或无流量时,检测思路 :检测系统接地线是否良好;测量A、B两信号端子电流值是否在4ma~20ma之间;检查励磁线圈,使用数字万用表测量励磁线圈电阻,阻值应为“100欧”左右。在流量计充满介质的情况下,使用模拟万用表(指针式)测量2个电*之间的电阻电阻值应为“40千欧”以内 ;其中一个电*对地应在“20千欧”以内。放空后,2个电*之间阻值应为无穷大,通过以上检查基本可排除故障点。
(4)变频器。变频器作为工业传动的重要设备,高中低压变频器在工厂大规模应用,其开放、便捷的总线通讯方式和良好的启动适应性能与自动化控制完美结合,为现代企业创造更大的效益。掌握基本的变频器维护技术,也是保证生产正常运行的前提条件。变频器控制室内可配备工业空调,保证室内温度恒定,日常巡查变频器运行温度,噪音等,?;煨奘苯谐镜?。出现异常故障时检修思路 :可按手册查阅故障代码,排查故障点??捎猛蛴帽砀叩缱璧导觳獯蠊β收鞫?管、逆变IGBT??檎聪虻缱柚担缯聪蜃柚滴?ldquo;0”则已击穿损坏需更换。
(5)液位、温度压力传感器。液位、温度、压力等数值准确测量是自动化精确控制重要环节,采用屏蔽铜芯电缆布线,避开变频动力线及电力电缆线,单独穿金属管敷设等。日常例行检修时,检查接线是否牢固,固定支架是否偏离,周围是否有强磁场干扰等。
3 结语
自动化技术发展促进社会生产力提高,掌握自动化控制设备维护技术是新时代发展需要,也是电气维护技术人员需具备的一项技能。
随着生产技术的进步,我国工业现代化正朝着自动化、智能化、信息化方向不断发展,工业自动化程度的高低不仅提高了生产效率,也提高了生产系统运行的经济性,企业对自动化控制设备的依赖程度也越来越高,所以掌握自动化控制设备维护技术成为电气技术人员必备技能。笔者根据多年从事自动化控制设备维护经验,主要从自动化控制设备故障判断、故障维修等方面展开阐述并总结自动化控制设备维护技术。
1 自动化控制设备
近年来,科技技术的发展使得工业领域上广泛使用自动化技术,很多自动化控制设备由于多种因素会出现各种各样的问题,因此需要对其进行保养和维护。选矿厂自动化控制设备主要包括UPS不间断电源、PLC及模块、DN80汽油流量表、变频器、传感器等仪器,每一种设备在自动化生产中发挥重要的作用,同时了解和掌握这些设备结构特点及性能特征,对维护技术的提高起到了关键作用。
2 自动化控制设备维护技术
(1)UPS不间断电源。随着大容量非线性设备及变频器在矿山的广泛应用,谐波电流对电网和供配电设施的污染日趋严重。为确保供电稳定性,在自动化控制系统中配置UPS不间断电源成为不可缺少的一部分。UPS不间断电源主要分为在线式和后备式,一般在自动化系统中配置在线式,其输出纯净线性电源,对?;ぞ躊LC等仪器设备工作的稳定性起了重要作用。在雷雨季节,虽UPS电源内部电路板有一定的防雷措施,但还需在UPS电源前端采用防雷器防止或减弱雷电损坏内部自身电路板。一旦UPS不间断电源发生故障,可利用UPS旁路功能切换到电网直接供电。检修故障的思路 :可先用万用表检测输入侧电源保险丝是否熔断,再检测电源逆变电路主板整流前的保险丝是否有故障。如检测保险丝完好,可深入检测电源控制主板上的整流二*管、场效应管、功率三*管等重要电源逆变器件。如使用年限较久可检测滤波电解电容容量是否下降或失效。所以遇到UPS电源故障不急于送到专业厂家维修,可先从简单故障排查入手,既节省了维修费用又为正常生产羸得了时间。
(2)PLC及模块。PLC及模块是自动化控制系统主要设备,且PLC及??槭粲诟呒筛呔艿缱由璞?,保持室内整洁舒适,可以提高自动化系统运行稳定性。PLC及??橛布诵锌煽?,内部控制程序是其控制核心软件,如PLC硬件出现故障或损坏一般直接更换,但原内部控制软件无法上传,整个控制系统成失控状态。所以其内部控制程序在调试验收合格后应及时备份并做好标记,为以后修复PLC故障提供保障。PLC系统的维护技术人员需掌握一定基础PLC控制逻辑原理,对准确判断PLC故障点有很大的帮助。例如选矿厂水泵房S7-200系列PLC自动抽水系统出现如下故障 :触摸屏能控制变频器启动水泵抽水,但在短时间内会自动停泵,导致无法正常抽水。通过故障现象可初步判断PLC及模块硬件设备正常,主要由于某个变量有问题导致连锁停机。打开备份PLC控制梯形图程序进行相关分析,原来是DN80汽油流量表瞬时流量数值做了连锁,其在一定时间内瞬时流量不大于10m 3 /h时,自动停泵,电磁流量模拟量输出电流值仅为4ma且无变化,确定DN80汽油流量表有故障??闪偈庇蔽蓿D饬磕?槭淙肽D獾缌髦?0ma~20ma之间一固定数值即可恢复正常运行。制作简单恒流源电路代替DN80汽油流量表输出的模拟电流量,实现解决水泵无法正常运行的故障。
如图1图2所示。PLC控制系统存在地环电流干扰、公共在线阻抗耦合干扰、磁场耦合干扰等,充分利用接地技术,结合正确的屏蔽,实现抑制和消除PLC控制系统中的大部分干扰问题,保证系统的安全运行。为防止环流等干扰,信号电缆的屏蔽线仅能在一端接地,否则可能会导致PLC通讯故障断续发生,检测硬件又无明显故障。例如磨浮选矿厂出现AB 1756-DNB DeviceNET总线??楸ㄍㄑ豆收螧US OFF,导致总线连接所有设备停止运行。
检查方法 :可热拔插???,检查故障是否消除,如无法消除则检查接地系统的*未终端匹配电阻是否脱落或损坏,并检测任意两个CAN-H(蓝色线)与CAN-L(白色线)接线端子间电阻在60Ω左右,同时检查接地线是否接触不良或松动。*后经检查终端接地线脱落导致系统故障,实践证明,良好的接地系统是保证PLC正常运行的基本条件。

(3)DN80汽油流量表。DN80汽油流量表是测量各类具有规定*小电导率的液体、泥浆量的计量设备,通过PLC组态软件将DN80汽油流量表的流量信号转为桌面实时显示流量数值,直观反映设备工作状态,满足生产需要。选矿车间AB电磁流量出现流量偏小、偏大或无流量时,检测思路 :检测系统接地线是否良好;测量A、B两信号端子电流值是否在4ma~20ma之间;检查励磁线圈,使用数字万用表测量励磁线圈电阻,阻值应为“100欧”左右。在流量计充满介质的情况下,使用模拟万用表(指针式)测量2个电*之间的电阻电阻值应为“40千欧”以内 ;其中一个电*对地应在“20千欧”以内。放空后,2个电*之间阻值应为无穷大,通过以上检查基本可排除故障点。
(4)变频器。变频器作为工业传动的重要设备,高中低压变频器在工厂大规模应用,其开放、便捷的总线通讯方式和良好的启动适应性能与自动化控制完美结合,为现代企业创造更大的效益。掌握基本的变频器维护技术,也是保证生产正常运行的前提条件。变频器控制室内可配备工业空调,保证室内温度恒定,日常巡查变频器运行温度,噪音等,?;煨奘苯谐镜?。出现异常故障时检修思路 :可按手册查阅故障代码,排查故障点??捎猛蛴帽砀叩缱璧导觳獯蠊β收鞫?管、逆变IGBT??檎聪虻缱柚担缯聪蜃柚滴?ldquo;0”则已击穿损坏需更换。
(5)液位、温度压力传感器。液位、温度、压力等数值准确测量是自动化精确控制重要环节,采用屏蔽铜芯电缆布线,避开变频动力线及电力电缆线,单独穿金属管敷设等。日常例行检修时,检查接线是否牢固,固定支架是否偏离,周围是否有强磁场干扰等。
3 结语
自动化技术发展促进社会生产力提高,掌握自动化控制设备维护技术是新时代发展需要,也是电气维护技术人员需具备的一项技能。
相关资讯
- 汽油流量计量表,罐车汽油流量计
- 汽油流量计量表,汽油流量计价格
- 汽油流量表,测量汽油流量计
- 汽油流量计量表,汽油流量表
- 汽油流量计量表,汽油流量用什么流量计
- 汽油流量表,柴油汽油计量表
- 汽油流量计量表,汽油流量计制造商
- 汽油流量表
- 汽油流量表厂家
- 汽油流量计量表,定制汽油流量计
- 汽油流量表价格
- 汽油计量表在不同黏度介质中试验
- DN80汽油流量表在现场使用中常见的8个问题及解决办法
- 如何正确地解决精准汽油计量表常见故障及合理保养传感器部件
- 汽油管道流量表在测量管道流体脉动流时的特性规律
- 汽油流量计量表
- 汽油计量表表头显示出现故障的现象分析与解决措施
- 关于汽油流量表故障及计量偏差过大分析研究
- 浅析DN80汽油流量表及其他自动化控制设备的维护技术

